STMicroelectronics VIPER222 High Voltage Converters

STMicroelectronics VIPER222 High Voltage Converters combine a 730V rugged power MOSFET with a PWM control. The STMicroelectronics VIPER222 Converters embed the high voltage startup and the current sense circuit, avoiding the use of extra components in the BoM. Frequency jittering spreads the EMI and allows the use of a small filter. The burst mode technique allows a very low input power consumption at light load.

Features

  • 730V avalanche rugged power MOSFET
  • PWM controller
  • 1.2V reference voltage
  • Frequency jittering
  • 40mW no load input power at 230VAC
  • Short-circuit protection
  • Thermal shutdown

Applications

  • Home appliances
  • Consumer
  • Industrial
  • Lighting

Videos

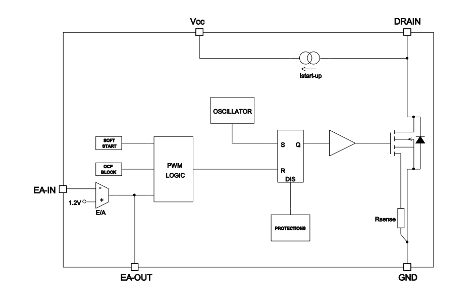
Block Diagram

Block Diagram - STMicroelectronics VIPER222 High Voltage Converters
Publicado: 2020-02-13 | Actualizado: 2025-01-13